最好看的2018免费观看在线-最好看的2019中文电影-最好免费观看高清视频免费-最近免费中文字幕大全免费版视频

您好!歡迎光臨烜芯微科技品牌官網!

深圳市烜芯微科技有限公司

ShenZhen XuanXinWei Technoligy Co.,Ltd
二極管、三極管、MOS管、橋堆

全國服務熱線:18923864027

  • 熱門關鍵詞:
  • 橋堆
  • 場效應管
  • 三極管
  • 二極管
  • igbt的驅動與短路保護,igbt的過電流保護介紹
    • 發布時間:2025-05-17 16:42:23
    • 來源:
    • 閱讀次數:
    igbt的驅動與短路保護,igbt的過電流保護介紹
    IGBT驅動與短路保護解析
    一、IGBT 簡介
    IGBT 是一種新型功率器件,兼具電壓和電流容量高的優勢。其開關速度雖較雙極型晶體管快,但略遜于 MOS 管,因此在各類電源領域應用廣泛。然而,IGBT 也存在一些不足之處。
    二、IGBT 的缺點
    集電極電流拖尾問題 :IGBT 的集電極電流存在一個較長的拖尾現象,導致關斷時間相對較長。通常,在關斷過程中需要加入負電壓以加速關斷。
    抗 DI/DT 能力差 :與 MOS 管不同,IGBT 的抗 DI/DT 能力較弱。若在出現較大短路電流時像保護 MOS 管一樣快速關斷 IGBT,很可能在集電極引發很高的 DI/DT。這會因引腳和回路雜散電感的影響,使 UCE 感應出高電壓,進而損壞 IGBT。
    三、IGBT 短路保護策略
    IGBT 的短路保護主要通過檢測 CE 極的飽和壓降來實現。當集電極電流過大或發生短路時,IGBT 會退出飽和區,進入放大區。此時,直接快速關斷 IGBT 并非明智之舉,我們可以通過降低柵極電壓的方式來減小集電極電流。這樣做既可以延長保護時間的耐量,又能減小集電極的 DI/DT。
    若不采取降低柵極電壓的措施,不同飽和壓降的 IGBT 的短路耐量差異顯著:
    2V 以下飽和壓降的 IGBT 的短路耐量僅有 5μS。
    3V 飽和壓降的 IGBT 的短路耐量約為 10 - 15μS。
    4 - 5V 飽和壓降的 IGBT 的短路耐量約為 30μS。
    此外,降低柵極電壓時,降柵壓的時間不宜過快,通常應控制在 2μS 左右。如此一來,集電極電流從很大的短路電流降至過載保護的 1.2 - 1.5 倍所需時間也能得到合理控制。如果在過載保護的延時內短路情況消失,IGBT 可以自動恢復;若短路電流依然超過過載保護電流,則由過載保護電路負責關斷 IGBT。
    鑒于此,IGBT 的短路保護通常與過載保護協同工作。下面展示一個 TLP250 增加慢降柵壓的驅動和短路保護的應用電路圖:
    igbt的過電流保護
    在正常工作狀態下,因 D2 的導通,ZD1 的負端電位不足以使 ZD1 導通,進而 Q1 截止;同時,D1 的負端為高電平,Q3 也處于截止狀態。此時,C1 未充電,兩端電位為 0。一旦 IGBT Q3 短路,它將退出飽和狀態,集電極電位迅速上升,導致 D2 由導通轉為截止。
    當驅動信號變為高電平時,ZD1 被擊穿,C2 能使 Q1 的開通產生一小段延時。這樣,在 Q3 導通時,可以擁有一小段下降時間,有效避免了正常工作時保護電路的誤保護。
    ZD1 被擊穿后,得益于 C2 的存在,Q1 經過短暫延時后導通。隨后,C1 開始通過 R4、Q1 充電,D1 的負端電位隨之下降。當 D1 的負端電位降至 D1 與 Q3be 結的壓降之和時,Q3 開始導通,Q2、Q4 的基極電位下降,Q3 的柵極電壓也隨之降低。
    當 C1 充電至 ZD2 的擊穿電壓時,ZD2 被擊穿,C1 停止充電,降柵壓過程結束,柵極電壓被鉗位在一個固定電平上。此時,Q3 的集電極電流也被降低至一個固定水平。
    四、IGBT 過電流保護
    IGBT 的過電流保護旨在將短路電流限制在安全工作范圍內,防止 IGBT 因過流而損壞。當上下電極同時導通時,電源電壓幾乎全部施加在開關上,此時高短路電流極易損壞器件。
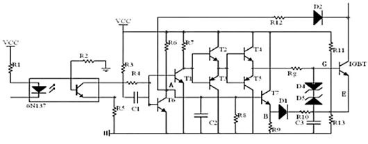
    以下是一種包含隔離光耦和過電流保護的 IGBT 驅動電路:
    igbt的過電流保護
    (一)隔離光耦(6N137)
    高速隔離光耦 6N137 實現了輸入和輸出信號之間的電氣隔離,特別適用于高頻應用場合。
    (二)驅動電路
    采用推挽輸出配置的驅動電路能夠有效降低輸出阻抗,增強驅動能力,使其適用于高功率 IGBT 的驅動需求。
    (三)過電流保護
    過電流保護電路依據集電極飽和原理工作。當過電流發生時,IGBT 將被關閉。該保護機制涉及 V1、V3、V4、D1、R6、R7 和 V2 等組件,它們協同檢測和響應過電流條件。此外,電路中還配備有額外的雙向電壓穩壓器(D3 和 D4),用于保護電源器件免受靜電放電的損害。
    IGBT 的驅動與保護電路設計對于其穩定、安全運行至關重要。通過合理的電路設計與保護策略,可以充分發揮 IGBT 的性能優勢,同時有效避免因短路、過流等問題導致的器件損壞,對于提高電力電子系統的可靠性具有重要意義。
    〈烜芯微/XXW〉專業制造二極管,三極管,MOS管,橋堆等,20年,工廠直銷省20%,上萬家電路電器生產企業選用,專業的工程師幫您穩定好每一批產品,如果您有遇到什么需要幫助解決的,可以直接聯系下方的聯系號碼或加QQ/微信,由我們的銷售經理給您精準的報價以及產品介紹
     
    聯系號碼:18923864027(同微信)
     
    QQ:709211280

    相關閱讀