最好看的2018免费观看在线-最好看的2019中文电影-最好免费观看高清视频免费-最近免费中文字幕大全免费版视频

您好!歡迎光臨烜芯微科技品牌官網!

深圳市烜芯微科技有限公司

ShenZhen XuanXinWei Technoligy Co.,Ltd
二極管、三極管、MOS管、橋堆

全國服務熱線:18923864027

  • 熱門關鍵詞:
  • 橋堆
  • 場效應管
  • 三極管
  • 二極管
  • 直流電是如何轉成換交流電的
    • 發布時間:2020-12-09 18:10:30
    • 來源:
    • 閱讀次數:
    直流電是如何轉成換交流電的
    直流電轉換為交流電需要經過逆變
    交流電變為直流電我們叫做整流,而直流電變為交流電我們叫做逆變。如果需要得到電器工作所需要的220V電壓,還要經過升壓
    逆變器工作原理
    可以通過三極管振蕩電路把電瓶輸入的直流電變為交變的電壓,再使用變壓器把電壓升高到220V就可以了
    直流電轉換交流電
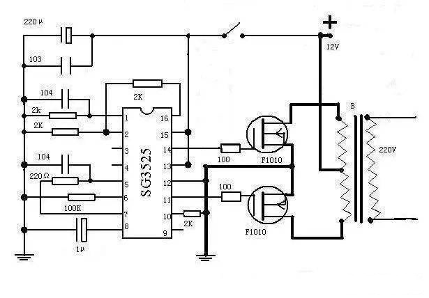
    還可以用專用的芯片設計逆變器
    使用芯片SG3525來產生交變電壓,效能更高,當然也是要經過變壓器才可以把電壓升高到220V
    直流電轉換交流電
    逆變器怎么使用?
    把蓄電池接到逆變器的輸入端,家用電器按到逆變器的輸出端就可以工作了
    直流電轉換交流電
    烜芯微專業制造二極管,三極管,MOS管,橋堆等20年,工廠直銷省20%,4000家電路電器生產企業選用,專業的工程師幫您穩定好每一批產品,如果您有遇到什么需要幫助解決的,可以點擊右邊的工程師,或者點擊銷售經理給您精準的報價以及產品介紹
    相關閱讀