最好看的2018免费观看在线-最好看的2019中文电影-最好免费观看高清视频免费-最近免费中文字幕大全免费版视频

您好!歡迎光臨烜芯微科技品牌官網!

深圳市烜芯微科技有限公司

ShenZhen XuanXinWei Technoligy Co.,Ltd
二極管、三極管、MOS管、橋堆

全國服務熱線:18923864027

  • 熱門關鍵詞:
  • 橋堆
  • 場效應管
  • 三極管
  • 二極管
  • 場效應管電路圖與基本電路-場效應管放大電路圖應用解析
    • 發布時間:2019-09-19 14:36:20
    • 來源:
    • 閱讀次數:
    場效應管電路圖形符號理解和記憶方法
    場效應管電路圖
    場效應管電路圖
    場效應管電路圖
    一、場效應管電路圖電壓放大電路中的應用
    場效應管電路圖在電壓放大電路中的應用見下圖。
    場效應管電路圖
    該電路主要是對電壓信號進行放大,根據這一特性,選用了電壓控制器件場效應管作為核心器件,將輸入信號由場效應管的柵極G輸入,然后再由漏極D輸出放大后的信號,從而實現對電壓的放大。
    二、場效應管在收音機的高頻放大電路中的應用
    場效應管電路圖在收音機的高頻放大電路中的應用見下圖
    場效應管電路圖
    外接天線接收的無線電信號由C1耦合到L1、C2組成的諧振電路,經選頻后信號由VT1場效應管進行高頻放大,放大后的信號由C4耦合到中頻電路,無外接天線時,繞在磁棒上的線圈L1也可以直接接收無線電信號。
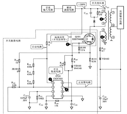
    三、場效應管電路圖在開關電源電路中的開關振蕩電路中的應用
    場效應管在開關電源電路中的開關振蕩電路中的應用見下圖
    場效應管電路圖
    開關集成電路U101中的振蕩器起振,為場效應管Q101的柵極G提供振蕩信號,于是場效應管Q101開始振蕩,使開關變壓器T101的初級線圈中產生開關電流,開關變壓器的次級線圈3、4中便產生感應電流,3腳的輸出經整流、濾波后形成正反饋電壓加到U101的7腳,從而維持振蕩電路工作,使開關電源進入正常的工作狀態。場效應管電路圖作為該電路中的脈沖放大器件,用于實現“開關振蕩”的功能。
    烜芯微專業制造二三極管,MOS管,20年,工廠直銷省20%,1500家電路電器生產企業選用,專業的工程師幫您穩定好每一批產品,如果您有遇到什么需要幫助解決的,可以點擊右邊的工程師,或者點擊銷售經理給您精準的報價以及產品介紹
    相關閱讀